abbrechen
Suchergebnisse werden angezeigt für 
Anzeigen  nur  | Stattdessen suchen nach 
Meintest du: 
Beantwortet! Gehe zur Lösung.

Eurola ersetzen, keine Anschlüsse wechseln

Hallo, hat jemand Erfahrung darin eine Eurola Brennwerttherme zu ersetzen und dabei alle Anschlüsse zu nutzen?

Ich meine, gibt es ein Viesmann Gerät das man nur auf das vorhandene Rohrsytem "draufsetzen" muss, ohne löten bohren etc.? Bohren und löten ist zwar nicht das Problem aber wenn es auch einfach geht! 😉

1 AKZEPTIERTE LÖSUNG

Akzeptierte Lösungen

Hallo Hausbesetzer,

 

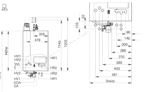
ganz so einfach wird es vermutlich nicht ablaufen. Die Anschlüsse sind zwar von der Reihenfolge ungefähr gleich, jedoch werden die Abstände der Anschlüsse z.B. beim Vitodens 300 anders ausfallen.

Eins zu eins Austauschen wird hier also leider nicht funktionieren.

 

Zur Veranschaulichung siehst die hier die Anschlüsse von einem Eurola und dem Vitodens 300:

 

Eurola

Eurola.PNG

 

 

Vitodens 300

Unbenannt.PNG

 

Viele Grüße °pa

 

 

Viele Grüße
Patrick vom Customer-Care-Team

Berechnen Sie Ihre persönlichen Einsparmöglichkeiten mit einer individuellen Energielösung von Viessmann – inklusive erstem Preisvorschlag & individueller Erstberatung.
Jetzt System konfigurieren

Lösung in ursprünglichem Beitrag anzeigen

1 ANTWORT 1

Hallo Hausbesetzer,

 

ganz so einfach wird es vermutlich nicht ablaufen. Die Anschlüsse sind zwar von der Reihenfolge ungefähr gleich, jedoch werden die Abstände der Anschlüsse z.B. beim Vitodens 300 anders ausfallen.

Eins zu eins Austauschen wird hier also leider nicht funktionieren.

 

Zur Veranschaulichung siehst die hier die Anschlüsse von einem Eurola und dem Vitodens 300:

 

Eurola

Eurola.PNG

 

 

Vitodens 300

Unbenannt.PNG

 

Viele Grüße °pa

 

 

Viele Grüße
Patrick vom Customer-Care-Team

Berechnen Sie Ihre persönlichen Einsparmöglichkeiten mit einer individuellen Energielösung von Viessmann – inklusive erstem Preisvorschlag & individueller Erstberatung.
Jetzt System konfigurieren
Top-Lösungsautoren