Meine brave Vitola Biferral-e (Typ 13516-41A) ist BJ 1982 und als unkaputtbar berüchtigt.
Die Tetramatik II (Grundgerät 7037345) regelt mit Analogtechnik die Witterungsabhängigkeit der Vorlauftemperatur, steuert den 4-Wege Mischer für den Fußbodenheizkreis und sichert den Bedarf des Warmwasserspeichers.
In den 30 Jahren, die ich das Haus bewohne, kam es nur zu kleinen Ausfällen: SU erneuert, Poti für Speicherregelung gewechselt, ausgetrocknete Elkos der Hauptplatine gewechselt, zwar nur solange mein lokaler Heizungstechniker mit Viessmann-Teilen helfen konnte.
seit Monaten scheint der Arbeitspunkt der Mischkreisregelung, die vom RS-Fernbedienungsgerät unterstützt ist, verschoben zu sein: beide TT- und NT-Regler müssen an der RS voll heruntergedreht werden, um eine normale Umgebungstemperatur (21°C) über den Fußboden zu erreichen.
Die Vorlauftemperatur zur Versorgung der Wandheizkörper ist davon nicht betroffen. Aber ich musste die SU von Automatik auf permanenten Nachtbetrieb schalten, um die Temperatur der Fußbodenheizung zu "beruhigen".
NB: der Mischer klemmt nicht, er wird korrekt durch Betätigung der EH/STH Tetramatik-Regler und TT/NT Schieber der Fernbedienung AUF/ZU gesteuert.
Elektronische Dino-Kenntnisse (vom Transistor zu LWL) und Eieruhr sind vorhanden, nur keine Schaltungsunterlagen.
Schönen Gruß eines Rentners, der - wie seine Anlage - Bestandschutz weiter genießen möchte.
Hallo Elektroniko_Dino,
ggf. solltest du erstmal den Vorlauftemperatursensor prüfen lassen, bevor du die Fernbedienung in Verdacht nimmst, denn die Temperatur kommt ja irgendwo her.
Gruß Benjamin vom Customer-Care-Team
Da kein Kundendienst so schnell verfügbar war, musste ich eingreifen und mich auf meine elektrotechnische Erfahrung verlassen (früher DGUV ermächtigt).
Aussenfühler Typ 9580177 gestern nachmittag gereinigt, kurz abgeklemmt, Widerstandmessung: 115 Ohm bei ca. 15°C Umgebung
Anlegesensor für Mischkreis Typ 9580175 heute vormittag kurz abgeklemmt: 118 Ohm bei ca. 30°C Rohrtemperatur (Rohrthermometer am Mischerausgang). Bei aktueller Aussentemperatur von 10°C liegt die Kesselvorlauf bei 42°C (Rohrthermometer und Tetramatikanzeige)
Betriebsart: TT, Sollwert am RS_Bediengerät eingestellt bei 2 Strichen unter Mitte
Erreichte Umgebungstemperatur (neben RS-Gerät): Istwert = 21,3°C
Temperatursensor Mischkreis:
Vorlauf Hauptkreis:
Vorlauf Kessel:
geregelter Mischkreis:
So wirklich hilfreiche Informationen konnte ich zu dieser knapp 40 Jahre alten Regelung leider nicht mehr finden.
Mein Vorschlag wäre daher zunächst einmal die "Fernbedienung RS" abzuklemmen und die Regelung auf "ohne Fernbedienung" umzustellen.

Während die Anlage testweise ohne RS-Fernbedienung läuft, werde ich das RS-Gehäuse abbauen und "analog" überprüfen. Es soll doch eine Schaltung existieren, wo die Sollwerte der Potis und 3 Widerstände stehen.
Im unteren Teil Platine ist ein kleiner Trimmer vorhanden, der möglicherweise zur Eichung des NTC bestimmt ist.
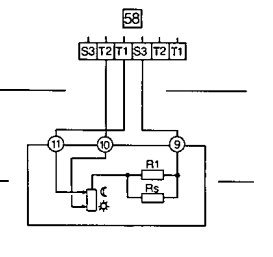
Die FB Viessmann-elektronik-RS_9587248 soll angeblich identisch zu WS sein, nur mit einem zusätzlichen NTC-Komponent zur dynamischen Kompensation der Raumtemperatur ausgestattet. Hier die unkompensierte WS aus Ihrem Forum:
Nach abklemmen der RS, Umstellung "ohne FB" und Einstellung des TT- und NT-Regler der Sollwertplatine auf Mitte läuft die Anlage gut.
Der Mischkreis, der seine Sollwerte von der unkompensierten SWP-Potis der Tetramatik bekommt, bleibt absolut stabil und der Fußboden nicht überhitzt.
Inzwischen konnte ich den Wert des TT-Reglers bei mittlerer Stellung auf der SWP-leiterplatte messen: 296 Ohm.
Vergleichsweise liefert die RS-Fernbedienung, die jetzt zwangsweise auf dem Tisch bei ca. 21°C Raumtemperatur liegt, einen TT-Istwert von 347 Ohm (Pin 9/10) und NT-Istwert von 333 Ohm (Pin 9/11). Die RS-Regler sind selbstverständlich mittig eingestellt.
Meine technische Schlussfolgerung: wie ursprünglich vermutet, verschiebt der erhöhte Sollwert der RS-Bedienung den Arbeitspunkt der Regelung, die zu viel Wärme produziert.
Für meine betriebsfähige Anlage, die weder Abwrackprämie noch Museumstatus braucht (Viessmann Qualität ist kein Zufall), wiederhole ich meine Forderung nach Schaltungsunterlagen der RS-Fernbedienung zwecks Selbstreparatur, da kein Ersatzteil vom Werk, Retailer oder eBay zu bekommen ist.
Ist der eingebaute NTC möglicherweise mit dem bekannten NTC10k im Aussenfühler verwandt?
Ich kann dir dazu leider keine Unterlagen zur Verfügung stellen.
Bin enttäuscht, da viele anderen Kunden berichten, Unterlagen sogar per Post bekommen zu haben, die vom Ersteigentümer nicht übergeben wurden. Und dafür den Service und Obsoleszenz-Management von Viessmann lobten...
Da ich mein Viessmann-Problem selbst lösen muß (weder Service-Techniker noch technische Assistanz erfolgreich), grüßen Sie schön die Verantwortlichen "von Oben", die den vertraulichen Wert der NTC und 8Ct-Widerstände als geheim (gegen Viessmann Besitzer) einstufen.
Unterlagen an sich ja, aber keine Schaltpläne bzw. Bestückungspläne von Leiterplatten und auch nicht für knapp 40 Jahre alte Produkte.
Wie ich bei der letzten Vertagswartung erfahren habe, sind Service-Koffer und Schaltungsunterlagen für obsolete Leiterplatten entsorgt worden.
Ersatzteile sind nur gebraucht verfügbar: in meinem Fall gar nicht.
Gibt es als letzte Chance einen zuständigen/zugelassenen Vertragspartner für Baugruppen-Instansetzung?
Dahingehend ist mir leider nichts bekannt.
| Benutzer | Anzahl |
|---|---|
| 4 | |
| 1 | |
| 1 | |
| 1 | |
| 1 |