abbrechen
Suchergebnisse werden angezeigt für 
Anzeigen  nur  | Stattdessen suchen nach 
Meintest du: 
Beantwortet! Gehe zur Lösung.

Welcher Puffertemperatursensor für Tauchhülse

Hallo Zusammen, @Flo_Schneider ,

 

ich bin auf der Suche nach einem Thermofühler für eine Tauchhülse zur Pufferspeichertemperaturanzeige.

 

- Speicher ist Vitocell 333 SVK

- Tauchhülse ist #7265060

- Wärmepumpe ist Vitocal 300-G BWC 301.C16  --> #733454

- Der Sensor soll an F4 der WP angeschlossen werden. In der Montageanleitung steht NTC 10 kΩ.

 

Kann mir Jemand die richtige Artikelnummer für den Sensor nennen. Die gibt es ja auch mit verschiedenen Kabellängen?

 

Über die Ersatzteil-App war ich leider erfolglos, da der Sensor wohl nicht Teil des Grundgeräts ist.

 

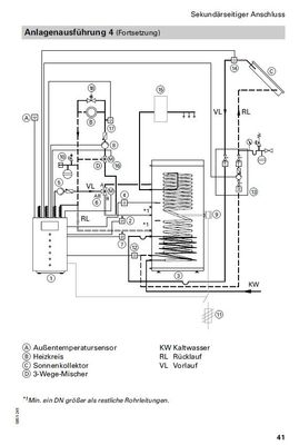
Aktuell ist die Messung nicht in einer Tauchhülse ausgeführt, sondern als Anlegesensor weiter oben, als die Tauchhülse des Puffers. Bei meinem Anlagenschema (40860) wird so beim Warmwasserbeladen leider den WW-Rücklauf gemessen und beim Puffern der Vorlauf (wird bei dem Schema über 3-Wege-Ventil getauscht).

 

Danke und VG

 

MOS

 

VG

MOS

1 AKZEPTIERTE LÖSUNG

Akzeptierte Lösungen

Hy

Die Teilenummer ist 7438702

Oder 

https://amzn.eu/d/4cGEd4T

Kannst du bitte mal das Anlagenschema hier rein stellen finde das im Schemenbrowser leider nicht.

Ich würde das gerne mal nachvollziehen

Wie das mit dem Speicher gehen soll.

 

Gruß 

Lösung in ursprünglichem Beitrag anzeigen

5 ANTWORTEN 5

Hy

Die Teilenummer ist 7438702

Oder 

https://amzn.eu/d/4cGEd4T

Kannst du bitte mal das Anlagenschema hier rein stellen finde das im Schemenbrowser leider nicht.

Ich würde das gerne mal nachvollziehen

Wie das mit dem Speicher gehen soll.

 

Gruß 

Vielen Dank!

Anbei einmal das alte Anlagenschema und das Neue:

alt1.jpg

alt2.jpg

neu1.jpg

neu2.jpg

VG

MOS

Wurde die Zeichnung von Viessmann überarbeitet und  auf dem aktuellen Stand mit der vitocal 300-g c16 gebracht ?

 

 

Das kann ich leider nicht sagen. Ich habe das Schema von meinem Viessmanninstallateur erhalten und der hat meine Konfiguration dort angefragt. 

Hallo Zusammen,

 

ich habe die Sensoren mittlerweile im Speicher in Tauchhülsen, statt am Vorlauf-/Rücklauf, installiert. Die Temperaturkurven zeigen nun ein nachvollziehbareres Bild (siehe Anhang).

 

@Flo_Schneider 

Im Anlagenschema, dass ich oben gepostet habe (#40860), wird unter der #62 ein Anlagentemperatursensor verlangt, der sich kurz vor dem Mischer befindet. Den hatte die Installationsfirma vergessen und nachgerüstet. Anschluss ist an F13. 

Vorgestern ist mir aufgefallen, dass ich diesen in keiner Übersicht in der Vitotronic finden kann. Daraufhin habe ich Parameter 701B (gemeinsamer Vorlauftemperatursensor) auf 1 gesetzt und er nun auch angezeigt.

 

Jetzt meine Frage: Welche Funktion übernimmt der Sensor bei meinem Anlagenschema?

Kann ich diesen über die API ebenfalls auslesen?

 

Ich hatte erwartet, dass sich evtl. das Regelverhalten des Mischers verbessert bzw. es weniger starke Ausschläge bei der Vorlauferhöhung gibt, wenn die Anlage in die WW-Bereitung geht.

 

VG

MOS

2024-03-14_07-29-22.jpg
Top-Lösungsautoren