abbrechen
Suchergebnisse werden angezeigt für 
Anzeigen  nur  | Stattdessen suchen nach 
Meintest du: 
Beantwortet! Gehe zur Lösung.

Brennstoffzelle: Zelle läuft nur unregelmäßig

Hallo,

 

ich habe seit Juni eine Vitovalor PT2 im Einsatz.

Mit dem Beginn der Heizsaison ging ich davon aus, dass die Anlage - abgesehen von den Regenerationsphasen - durchläuft. Dies ist nicht der Fall. Der Heizkessel heizt und die Zelle ist aus.

 

Vom 15. bis 23.21.2021 lief der Anlage zwischen 12 und 23 h pro Tag (16h-14h-20h-12h-23h-14h-23h-20h-16h).

 

Wieso schaltet die Zelle ab, obwohl genug Wärmebedarf seitens der Heizung existiert?

Das Warmwasser hatte jeweils über 55 Grad, als die Zelle abschaltete. Die Heizung hatte allerdings Wärmebedarf.

 

Viele Grüße

 

Arnd

1 AKZEPTIERTE LÖSUNG

Akzeptierte Lösungen

Hallo Arnd1!

Es ist gut, dass Du den Heizungsbauer mit ins Boot nimmst.





@Arnd1  schrieb:

Ich wüsste nicht welche Einstellungen ich an der Anlage verändern sollte, um das Verhalten zu ändern.


Es gibt da einige Stellschrauben, wie Einstellungen der Heizkörperthermostate, Heizkreiskurve, primäre und sekundäre Volumenströme, WW-Solltemperatur (ist mit 40 °C ok), Zirkulationspumpe und einige Parameter der Vitovalor (z.B. Hygienefunktion, Vorlaufüberhöhung etc.). Wenn das aber nicht Deine Berufung ist, dann ist es besser Du lässt den Heizungsbauer dran.

 

Ich wünsche Dir, dass Dein Heizungsbauer die Einstellungen so hinbekommt, dass sich längere Laufzeiteneinstellen. Wenn nicht, dann kannst Du Dich ja nochmal melden, dann können wir eine Ferndiagnose starten.

 

Gruß

Loule

Lösung in ursprünglichem Beitrag anzeigen

20 ANTWORTEN 20

Hallo Arnd1,

lies Mal diesen Beitrag.  Ist ein ähnliches Thema und aus meiner Sicht ist die gleich Vorgehensweise erforderlich.

 

Gruß

Loule

Hallo Loule,

 

danke für die Hinweise!

Es ist so, dass die Brennstoffzelle an einigen Tagen scheinbar nur den Warmwasserspeicher aufheizt und nicht in die Heizkreisläufe geht. Dadurch schaltet die Anlage frühzeitig ab, da der Warmwasserspeicher voll (mit Energie) ist.

Da tritt aber verstärkt bei  niedrigen Außentemperaturen der letzte Tage auf, wenn der Brenner auch stärker läuft.

Gestern lief die Zelle nur 10 h. Das sind Laufzeiten wie im Sommer ohne Heizung.

Ich habe mich parallel schon an meinen Heizungsbauer gewandt. 

Die Warmwasser-Soll-Temperatur steht auf 40 Grad und die Energiemanager auf Ökonomisch.

Ich wüsste nicht welche Einstellungen ich an der Anlage verändern sollte, um das Verhalten zu ändern.

 

Viele Grüße

 

Arnd 

Hallo Arnd1!

Es ist gut, dass Du den Heizungsbauer mit ins Boot nimmst.





@Arnd1  schrieb:

Ich wüsste nicht welche Einstellungen ich an der Anlage verändern sollte, um das Verhalten zu ändern.


Es gibt da einige Stellschrauben, wie Einstellungen der Heizkörperthermostate, Heizkreiskurve, primäre und sekundäre Volumenströme, WW-Solltemperatur (ist mit 40 °C ok), Zirkulationspumpe und einige Parameter der Vitovalor (z.B. Hygienefunktion, Vorlaufüberhöhung etc.). Wenn das aber nicht Deine Berufung ist, dann ist es besser Du lässt den Heizungsbauer dran.

 

Ich wünsche Dir, dass Dein Heizungsbauer die Einstellungen so hinbekommt, dass sich längere Laufzeiteneinstellen. Wenn nicht, dann kannst Du Dich ja nochmal melden, dann können wir eine Ferndiagnose starten.

 

Gruß

Loule

Hallo,

 

mein Heizungsbauer hat sich noch nicht gemeldet und die Viessmann Hotline spricht nicht mehr mit Endkunden.😐

Daher habe ich versucht selbst was rauszufinden. Ich habe gesehen, dass die gemeinsame Vorlauftemperatur (Wärmeerzeugung) auf über 60 Grad ansteigt und ab ca. 50 Grad die Zelle nicht mehr in die Heizkreisläufe Wärme abgibt. Komischerweise hatte ich den Heizkörperkreislauf ca. 40 Grad Vorlauftemperatur  als die Heizung bei der Wärmeerzeugung 60 Grad angezeigt hat.

Ich habe in den Heizkreisläufen dann testweise kurz die Warmwasserproduktion abgestellt (Auswahl: "Nur Heizung aktiv").

Danach habe ich wieder die alte Einstellung "Heizung und Warmwasser aktiv" wieder eingestellt. 

Über das Manöver fiel die Vorlauftemperatur auf unter 50 Grad und die Zelle speist wieder in die Heizkreisläufe ein. Die Vorlauftemperatur ist jetzt innerhalb weniger Minuten auf 35 Grad gefallen.

Irgendwie scheint sich ein Wärmestau zu bilden, der die gemeinsame Vorlauftemperatur (Wärmeerzeugung) deutlich über 50 Grad erhöht. Gestern hatte ich hier 73 Grad.

Was kann die Ursache sein?

Hallo,

 

ich habe mal gerade Fotos der Anlage gemacht.

Sie zeigt wieder eine gemeinsame Vorlauftemperatur von 67 Grad und die Zelle speist nur noch ins Warmwasser ein.

Beide Heizkreisläufe zeigen eine Vorlauftemperatur von unter 40 Grad (zweites Bild).

Heizung.jpg
Heizkreisläufe.jpg

Hallo Arnd1!

Schade, dass Dein Heizungsbauer keine Zeit für Dich hat.

 

Auch ich hatte die Situation, dass mein HB die Heizungsanlage nicht abgestimmt hat. Daher musste ich mich auch selbst mühsam an die Lösung von ähnlichen Problemen herantasten.

 

Ich bin kein HB, aber wir können gerne eine Ferndiagnose starten. Hast Du die Links in meiner ersten Beitrag gelesen?

 

Teile mal folgende Daten mit:

- Baujahr Immobilie?

- Beheizte Fläche?

- Heizkurve Neigung?

- Heizkurve Niveau?

- Einstellung sekundäre Heizkreispumpe

- Ist eine hydraulische Weiche verbaut?

- Wert Parameter 934.5 (Differenztemperatur)?

- Wert Parameter 1100.2 (Solldrehzahl der Primärkreispumpe bei Heizbetrieb)?

- Zeitprogramm für Warmwasser?

- Zeitprogramm für den Heizkreis?

- Wird die FBH über einen/mehrere separate/n Raumthermostat/e gesteuert?

- Wenn ja, haben diese ebenfalls ein Zeitprogramm?

- Werden die Heizkörper über separate Raum-/Heizkörperthermostate gesteuert?

- Wenn ja, haben diese ebenfalls ein Zeitprogramm?

- Hast Du Unterlagen zum hydraulischen Abgleich?

- Benutzt Du die App ViCare?

 

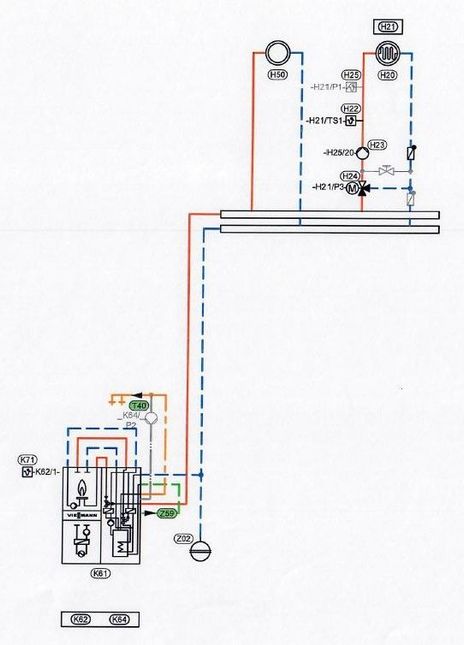
Nach Deinen Bildern hat nur der Heizkreis "Fußbodenheizung" einen Mischer. Ist das richtig?

Das könnte Dein Hydraulikschema sein. Wenn Du eins hast, dann stelle es hier rein.

Hydraulikschema.JPG


@Arnd1  schrieb:

Irgendwie scheint sich ein Wärmestau zu bilden, der die gemeinsame Vorlauftemperatur (Wärmeerzeugung) deutlich über 50 Grad erhöht. Gestern hatte ich hier 73 Grad.

 

Sie zeigt wieder eine gemeinsame Vorlauftemperatur von 67 Grad und die Zelle speist nur noch ins Warmwasser ein.

Beide Heizkreisläufe zeigen eine Vorlauftemperatur von unter 40 Grad (zweites Bild).


Vermutlich wird die hohe Vorlauftemperatur vom Heizkreis nicht abgenommen. Dadurch erhöht sich der Heizkreisücklauf. Erreicht dieser 48 °C (kann sein, dass das je nach Sofwarestand etwas variiert) wird auf den Trinkwasserspeicher umgeschaltet.

Es ist aber nicht so entscheidend ob die Vorlauftemperatur 73 °C erreicht, wenn die Wärme abgenommen wird. Wenn die Temperaturanzeigen auf dem Foto stimmen, dann benötigst Du tatsächlich nur ca. 40 °C im Heizkörperkreis und ca. 30 °C im Fußbodenkreis. Kontrolliere dazu Deine Heizkurve. Wenn diese Temperaturen vorgegeben werden, dann passt Soll zu IST. Wenn nicht, dann Kurve anpassen. Die Spreizung zwischen Vor- und Rücklauf könnte etwas mehr sein, aber es ist ja eine Momentaufnahme und von daher nicht so richig aussagekräftig. Wichtig wäre in diesem Zusammenhang wie der oder die Mischer stehen und wie die Heizkörperthermostate stehen.

Wenn die Mischer meistens zwischen Mittelstellung und zu sind, dann die Volumenströme der Pumpen reduzieren. Die Einstellung für die sekundäre Pumpe müsstest Du aus dem hydraulischen Abgleich ersehen. Den primären Volumenstrom über Parameter 1100.2 schrittweise reduzieren.

Denn Parameter 934.5 erst Mal auf den Wert 0 einstellen.

 

Gruß

Loule

 

Hallo Loule,

 

wow, echt lange Liste! ;O)

 

Ich habe die benötigten Daten zusammengestellt, soweit ich sie weiß.

- Baujahr Immobilie: 1990

- Beheizte Fläche: 180 qm

- Heizkörper Heizkurve Neigung: 1,4

- Heizkörper Heizkurve Niveau: -5

- Fußbodenheizung Neigung: 0,6

- Fußbodenheizung Niveau: -1

- Einstellung sekundäre Heizkreispumpe: Helfen die Bilder?

- Ist eine hydraulische Weiche verbaut?: ja

- Zeitprogramm für Warmwasser? 07:00 – 22:00 Uhr

- Zeitprogramm für den Heizkreis? 07:00 – 22:00 Uhr

- Zeitprogramm für den Fußbodenheizkreis? 06:00 – 22:00 Uhr

- Wird die FBH über einen/mehrere separate/n Raumthermostat/e gesteuert? Nein. 

- Werden die Heizkörper über separate Raum-/Heizkörperthermostate gesteuert? Heizkörperthermostate

- Hast Du Unterlagen zum hydraulischen Abgleich? ja

- Benutzt Du die App ViCare? Ja

- Wert Parameter 934.5 (Differenztemperatur)? Wo sehe ich das?

- Wert Parameter 1100.2 (Solldrehzahl der Primärkreispumpe bei Heizbetrieb)? Wo sehe ich das?

 

Die Heizkurve für die Heizkörper habe ich bereits gesenkt auf die o.g. Werte. Über Nacht lief dann die Anlage und jetzt steht sie wieder.

Wie ich die beiden letztgenannten Parameter ermitteln soll, weiß ich leider nicht. 

Bilder der Heizkreislaufpumpen habe ich angehängt. Sind beide auf niedriger Leistung.

Der Heizkörperkreislauf wird von uns nur wenig genutzt. Für das Zimmer meiner Tochter im Keller und den Bäder vor dem Duschen/Waschen. Der Rest geht über die Fußbodenheizung.

Meinen Heizungsbauer habe ich nochmal motiviert und ich hoffe er kommt die Tage vorbei.

 

Viele Grüße

 

Arnd 

Fußbodenkreis.jpg
Heizkörperkreis.jpg

Ich habe in der Montage- und Serviceanleitung nachgesehen.

934.5 steht auf 15.

1102 Drehzahl Primärkreispumpe Heizkreis 1  min 45 - max100

1103 Drehzahl Primärkreispumpe Heizkreis 2  min 45 - max100

Hallo Arend1,

gut gemacht.👍

 

Reduzier den Parameter 934.5 auf 0.

 

Stehen beide bei 100%? Dann senke beide auf 60% und schau was passiert.

Hallo Arend1,

lange Liste ist notwendig, damit ich eine Vorstellung bekomme, zu was ich meinen Senf dazugebe.😁

 

Verstehe ich das richtig, dass für den Heizkörperheizkreis nur zwei Heizkörper für 1x Zimmer Tochter und 1x Bad vorhanden sind?

 

Die Heizkurve für den Heizkörperkreis steht relative hoch. Für meine Immobilie, ZFH, 257 m², Baujahr 1965 habe ich 1,4 / -1. Für das Bad ist es natürlich oft gewünscht, dass die Wärme schnell zur Verfügung steht. Das bedingt, dass eigentlich ein Speicher erforderlich ist, der eine relativ hohe Temperatur vorhält. Die PT2 wird in der Regel ohne Pufferspeicher für den Heizkreis ausgeführt. Seit 2019 gibt es deshalb die PA2, die auf einen Pufferspeicher arbeiten.

Das bedeutet, dass die PT2 großen Lastschwankungen nur über den Spitzenlastkessel ausgleichen kann. Das führt aber zu dem Verhalten, dass die BSZ u.U. abschaltet. Bei Lastsenken wird in den Brauchwasserspeicher gearbeitet. Ist dieser aber vollständig geladen schaltet die BSZ wegen zu hoher Rücklauftemperaturen ab.

Deshalb ist es erforderlich möglichst eine gleichmäßige Wärmeabnahme zu haben. Das steht natürlich dem Nutzerverhalten entgegen.

Da Du mitgeteilt hast, dass der Heizkörperkreis nur wenig genutzt wird, wird die Regelung versuchen, entsprechend der Außentemperatur und der Heizkurve, die Wärme zur Verfügung zu stellen. Wird die Wärme z.B. Nachts, wenn die Heizkörperthermostate in die Nachtabsenkung gehen, nicht abgenommen, dann erhöht sich die Rücklauftemperatur über die hydraulische Weiche. Dies wird dann auch noch verstärkt, wenn auch die Regelung der PT2 in den rduzierten Betrieb geht.

 

Folgende Fragen solltest Du für Dich beantworten.

1. Ist es notwendig alle Zeiten von 06:00/07:00 bis 22:00 Uhr einzustellen? Staffelung?

2. Ist es notwendig Warmwasser durchgängig von 07:00 bis 22:00 Uhr zu erzeugen? Z.B. Morgens 2h und Abends 2h.

3. Ist ein reduzierter Betrieb für die Fußbodenheizung überhaupt notwendig? Bei Fußbodenheizungen reagiert die Raumtemperatur sehr langsam auf Änderungen.

 

Meine Empfehlung:

Warmwasser nur dann, wenn es benötigt wird.

 

Für den Heizkörperkreis sollte die Temperatursteuerung nur über PT2-Regelung erfolgen. Die Heizkurve für den Heizkörper so einstellen, dass bei geöffnetem Heizkörperventil das Bad die gewünschte Wärme hat. Zum Probieren am Besten das Heizkörperthermostat abschrauben. Die Zimmertemperatur über das Heizkörperventil manuell einstellen.

 

Für den Fußbodenkreis keine Temperaturabsenkung verwenden. Über die Heizkreisventile den Volumenstrom für die einzelnen Zimmer regulieren.

Hallo Loule,

 

ich habe die Parameter 934.5 sowie 1102 & 1103 wie vorgeschlagen gesenkt.

Jetzt läuft es gut! :O)

Bin mal gespannt was mein Heizungsbauer mir noch dazu erzählt.

 

Vielen Dank!

 

Arnd 

Hallo Arnd,

 

freut mich, dass es jetzt gut läuft.

 

Sollte es bei anderen Außentemperaturen oder anderen Heizkreiseinstellungen nicht mehr so gut laufen, dann weißt Du ja jetzt an welchen Stellen Du drehen kannst.

 

Hoffentlich erzählt der Dir der HB nicht, dass er eine Rechnung schreibt, wenn er jetzt umsonst kommt.😀

 

Gruß

Loule

Hallo Arnd,

 

meine BSZ ist seit 11/21 in Betrieb. Das Problem mit der abschaltenden BSZ habe ich auch, und zwar immer dann, wenn die Hygienefunktion den WW-Speicher aufgeheizt hat. Bisher hat mir aber noch niemand helfen können. Ist das Problem bei dir behoben? Mit welchen Maßnahmen?

 

Danke und Gruß

Peter

Hallo Peter,

 

das Grundproblem ist, dass die Wärme abgeführt werden muss.

Neben den obigen Maßnahmen hat bei mir geholfen, die Geschwindgkeit der Heizkreislaufpumpen zu erhöhen.

Der Volumenstrom in den Heizkreiskreisläufen muss hoch genug sein, um die Wärme abzuführen.

Wenn sich die Wärme sich staut, schaltet die BSZ ab. 

 

Viel Erfolg

 

Arnd

 

Danke Arnd,

meinst du damit, dass der Parameter 1102.0 bzw. 1103.0 möglichst nah an 100% gesetzt werden muss? Und hast du damit festgestellt, dass die BSZ weiterläuft, nachdem der WW-Speicher geladen ist? Ds wäre super.

 

Danke und Gruß

Peter

Hallo Peter,

 

nein ich meine nicht die Parameter in der Heizung. Das ist der innere Volumensstrom.

Mir geht es um die externen Pumpen, die Du auf dem Bild weiter oben siehst (Bei mir von Firma  Wilo).

Die Pumpen sorgen dafür, dass das heiße Wasser durch die Heizkörper bzw. die Fußbodenheizung fließt. Je schneller die laufen, um so mehr Wasser wird an der Heizung vorbeigeführt und nimmt die Wärme  auf. 

 

Viele Grüße

 

Arnd

 

ok, verstanden. Aber nochmal die Frage: Hat sich das Abschaltverhalten der BSZ damit entscheidend verbessert?

Hallo Peter,

 

ja meine BSZ läuft bis auf die Regeneration alle zwei Tage durch. 

Zuerst haben die Maßnahmen von Loule gereicht.

An kalten Tagen reichte es jedoch nicht. 

Die Erhöhung der Pumpendrehzahl hat dann das Problem komplett gelöst.

 

Viele Grüße

 

Arnd

Arnd1_0-1643917313432.png

Das sind die Daten der letzten Tage.

ok, vielen Dank und viele Grüße

Peter

Top-Lösungsautoren